Navigation aufklappen/zuklappen
Home
Bilder
40 Jahre TAVIG
TAVIG-Pfingsten 2015
TAVIG-Spargelausfahrt 29.05.2014
Camping Wochenende Ahr 13-15.06.2014
Le Mans 2014
TAVIG-Sommerausfahrt am 8.06.2013
TAVIG-Frühlingsausfahrt am 28.04.2013
Camping Wochenende in Eitorf 5.-7.7.2013
TAVIG-Jahresabschlußfeier am 28.10.2012
TAVIG-Sommerfest 9./10.06.2012
CitroMobil 5./6.05.2012
TAVIG-Frühlingsausfahrt 29.04.2012
Techno-Classica - Essen 2012
Retromobile (F) 2012
MECC Januar 2012
Citro-Retro Haisness (F) 2011
30 Jahre TAVIG
TAVIG-Nassau Pfingsten 2011
TAVIG-Weihnachtsfeier 2010
TAVIG-Pfingsten 2010
Schloß Dyk 2009
Le Mans 2009
Arras 2009
40 Jahre TAVIG
90 Jahre Traction Avant
Termine 2026
TAVIG Werkstatt
Zündung
Schaltplan für Koffermodelle
Einstellung des Ventilspieles
Der Blinker
Einbau Frontscheibe
Vierganggetriebe
Workshop: Funktionsprüfung 4-Ganggetriebe
Handbücher
TAVIG REPORTAGE
Citronade 8./9.09.2012
Aprémont Exposition André Citroen
Tour de Düsseldorf 15.07.2012
Tour Maroc
Martinique 2012
Interessantes
Kontakt
Impressum
Über uns
Anfahrt, Treffen, Speisekarte
Home
Bilder
40 Jahre TAVIG
90 Jahre Traction Avant
Termine 2026
TAVIG Werkstatt
Zündung
Schaltplan für Koffermodelle
Einstellung des Ventilspieles
Der Blinker
Einbau Frontscheibe
Vierganggetriebe
Workshop: Funktionsprüfung 4-Ganggetriebe
Handbücher
TAVIG REPORTAGE
Interessantes
Kontakt
Impressum
Über uns
Anfahrt, Treffen, Speisekarte
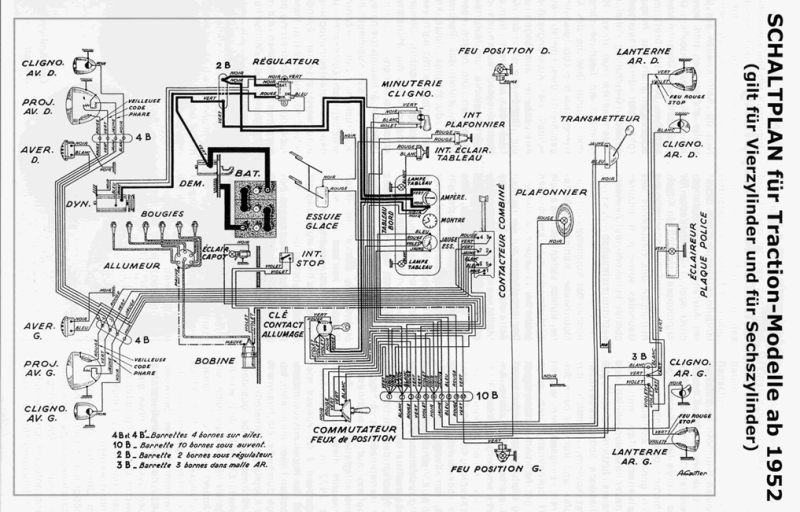
Schaltplan für Koffermodelle ab 1952 (Schema)
Bitte klicken zum Vergrößern.
Anrufen
E-Mail
Anfahrt